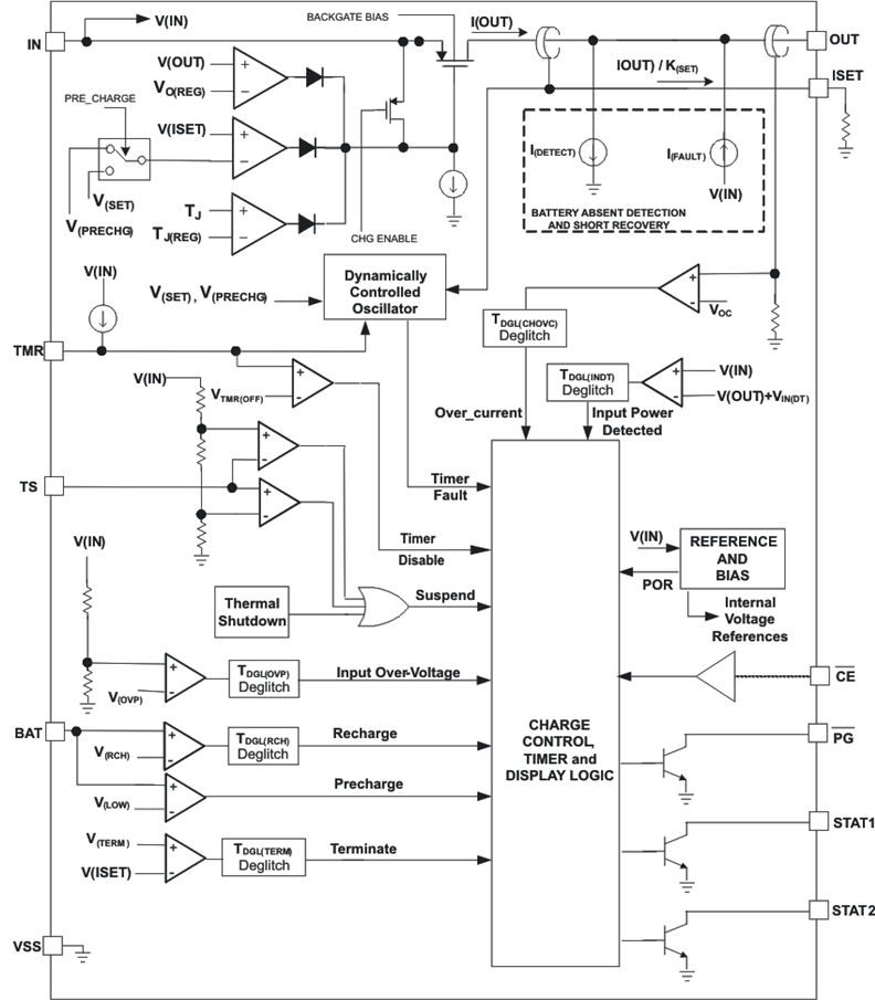
BQ24078Standalone 1-cell 1.5-A linear battery charger, Power Path and 4.35-V VBAT | Development Boards, Kits, Programmers | 3 | Active | The bq2407x is a family of integrated Li-Ion battery linear chargers with system power path management functionality targeted at space-constrained portable applications. The devices operate from either a USB port or an AC adapter and support charge currents up to 1.5 A. The input voltage range with input overvoltage protection supports unregulated adapters. The USB input current limit accuracy and start up sequence allow the bq2407x to meet USB-IF inrush current specifications. Additionally, the input dynamic power management (VIN-DPM) prevents system crashes because of incorrectly configured USB sources and maximizes the power available from the adapter.
The bq2407x features dynamic power path management (DPPM) that powers the system while simultaneously and independently charging the battery. The DPPM circuit reduces the charge current when the input current limit causes the system output to fall to the DPPM threshold; thus, supplying the system load at all times while monitoring the charge current separately. This feature reduces the number of charge and discharge cycles on the battery, allows for proper charge termination and enables the system to run with a defective or absent battery pack.
Additionally, the regulated system input enables instant system turn-on when plugged in even with a totally discharged battery. The power-path management architecture also lets the battery supplement the system current requirements when the adapter cannot deliver the peak system currents, thus enabling the use of a smaller adapter.
The battery is charged in three phases: conditioning, constant current, and constant voltage. In all charge phases, an internal control loop monitors the IC junction temperature and reduces the charge current if the internal temperature threshold is exceeded. The charger power stage and charge current sense functions are fully integrated. The charger function has high accuracy current and voltage regulation loops, charge status display, and charge termination. The input current limit and charge current are programmable using external resistors.
The bq2407x is a family of integrated Li-Ion battery linear chargers with system power path management functionality targeted at space-constrained portable applications. The devices operate from either a USB port or an AC adapter and support charge currents up to 1.5 A. The input voltage range with input overvoltage protection supports unregulated adapters. The USB input current limit accuracy and start up sequence allow the bq2407x to meet USB-IF inrush current specifications. Additionally, the input dynamic power management (VIN-DPM) prevents system crashes because of incorrectly configured USB sources and maximizes the power available from the adapter.
The bq2407x features dynamic power path management (DPPM) that powers the system while simultaneously and independently charging the battery. The DPPM circuit reduces the charge current when the input current limit causes the system output to fall to the DPPM threshold; thus, supplying the system load at all times while monitoring the charge current separately. This feature reduces the number of charge and discharge cycles on the battery, allows for proper charge termination and enables the system to run with a defective or absent battery pack.
Additionally, the regulated system input enables instant system turn-on when plugged in even with a totally discharged battery. The power-path management architecture also lets the battery supplement the system current requirements when the adapter cannot deliver the peak system currents, thus enabling the use of a smaller adapter.
The battery is charged in three phases: conditioning, constant current, and constant voltage. In all charge phases, an internal control loop monitors the IC junction temperature and reduces the charge current if the internal temperature threshold is exceeded. The charger power stage and charge current sense functions are fully integrated. The charger function has high accuracy current and voltage regulation loops, charge status display, and charge termination. The input current limit and charge current are programmable using external resistors. |
BQ24079QW-Q1Automotive Qualified Standalone 1-cell 1.5-A linear charger, Power Path and 4.1-V VBAT | Evaluation Boards | 7 | Active | The bq24079QW-Q1 is an integrated Li-ion linear charger and system power-path management device targeted at space-constraint automotive applications such as telematics/eCall. The device can operate from 4.35 V to 6.4 V and support charge currents up to 1.5 A. The input voltage range with input overvoltage protection supports unregulated adapters. The USB input current limit accuracy and start up sequence allow the bq24079QW-Q1 to meet the USB-IF inrush current specification. Additionally, the input dynamic power management (VIN-DPM) prevents the system load from crashing incorrectly configured USB sources.
The bq24079QW-Q1 features dynamic power-path management (DPPM) that powers the system while simultaneously and independently charging the battery. The DPPM circuit reduces the charge current when the input current limit causes the system output to fall to the DPPM threshold; thus, supplying the system load at all times while monitoring the charge current separately. This feature along with the 4.1-V battery regulation voltage helps to extend battery life time by reducing the number of charge and discharge cycles on the battery, allowing for proper charge termination and enabling the system to run with a defective or absent battery pack.
Additionally, the regulated system input enables instant system turn-on when plugged in even with a totally discharged battery. The power-path management architecture also permits the battery to supplement the system current requirements when the adapter cannot deliver the peak system currents, enabling the use of a smaller adapter.
The battery is charged in three phases: conditioning, constant current, and constant voltage. In all charge phases, an internal control loop monitors the IC junction temperature and reduces the charge current if the internal temperature threshold is exceeded. The charger power stage and charge current sense functions are fully integrated. The charger function has high accuracy current and voltage regulation loops, charge status display, and charge termination. The input current limit and charge current are programmable using external resistors.
The bq24079QW-Q1 is an integrated Li-ion linear charger and system power-path management device targeted at space-constraint automotive applications such as telematics/eCall. The device can operate from 4.35 V to 6.4 V and support charge currents up to 1.5 A. The input voltage range with input overvoltage protection supports unregulated adapters. The USB input current limit accuracy and start up sequence allow the bq24079QW-Q1 to meet the USB-IF inrush current specification. Additionally, the input dynamic power management (VIN-DPM) prevents the system load from crashing incorrectly configured USB sources.
The bq24079QW-Q1 features dynamic power-path management (DPPM) that powers the system while simultaneously and independently charging the battery. The DPPM circuit reduces the charge current when the input current limit causes the system output to fall to the DPPM threshold; thus, supplying the system load at all times while monitoring the charge current separately. This feature along with the 4.1-V battery regulation voltage helps to extend battery life time by reducing the number of charge and discharge cycles on the battery, allowing for proper charge termination and enabling the system to run with a defective or absent battery pack.
Additionally, the regulated system input enables instant system turn-on when plugged in even with a totally discharged battery. The power-path management architecture also permits the battery to supplement the system current requirements when the adapter cannot deliver the peak system currents, enabling the use of a smaller adapter.
The battery is charged in three phases: conditioning, constant current, and constant voltage. In all charge phases, an internal control loop monitors the IC junction temperature and reduces the charge current if the internal temperature threshold is exceeded. The charger power stage and charge current sense functions are fully integrated. The charger function has high accuracy current and voltage regulation loops, charge status display, and charge termination. The input current limit and charge current are programmable using external resistors. |
| Power Management (PMIC) | 3 | Active | |
BQ24081-Q11-cell, 1-A, single Chip, Li-ion and Li-polymer Automotive charger | Development Boards, Kits, Programmers | 6 | Active | The bq24080-Q1 and bq24081-Q1 are highly integrated and flexible Li-Ion linear charge devices targeted at space-limited charger applications. They offer an integrated power FET and current sensor, high-accuracy current and voltage regulation, charge status, and charge termination, in a single monolithic device. An external resistor sets the magnitude of the charge current.
The device charges the battery in three phases: conditioning, constant current, and constant voltage. Charge is terminated based on minimum current. An internal charge timer provides a backup safety for charge termination. The device automatically restarts the charge if the battery voltage falls below an internal threshold. The device automatically enters sleep mode when the ac adapter is removed.
The bq24080-Q1 and bq24081-Q1 are highly integrated and flexible Li-Ion linear charge devices targeted at space-limited charger applications. They offer an integrated power FET and current sensor, high-accuracy current and voltage regulation, charge status, and charge termination, in a single monolithic device. An external resistor sets the magnitude of the charge current.
The device charges the battery in three phases: conditioning, constant current, and constant voltage. Charge is terminated based on minimum current. An internal charge timer provides a backup safety for charge termination. The device automatically restarts the charge if the battery voltage falls below an internal threshold. The device automatically enters sleep mode when the ac adapter is removed. |
BQ240831-cell, 1-A, Li-ion battery charger w/ 4.06V charge voltage | Evaluation and Demonstration Boards and Kits | 2 | Active | The bq24083 is highly integrated and flexible Li-Ion linear charge device targeted at space-limited charger applications. It offers an integrated power FET and current sensor, high-accuracy current and voltage regulation, charge status, and charge termination, in a single monolithic device. An external resistor sets the magnitude of the charge current. The bq24083 has an option of two output battery charge voltages: 4.06 V and 4.2 V.
The device charges the battery in three phases: conditioning, constant current, and constant voltage. Charge is terminated based on minimum current. An internal charge timer provides a backup safety for charge termination. The device automatically restarts the charge if the battery voltage falls below an internal threshold. The device automatically enters sleep mode when the ac adapter is removed.
The bq24083 is highly integrated and flexible Li-Ion linear charge device targeted at space-limited charger applications. It offers an integrated power FET and current sensor, high-accuracy current and voltage regulation, charge status, and charge termination, in a single monolithic device. An external resistor sets the magnitude of the charge current. The bq24083 has an option of two output battery charge voltages: 4.06 V and 4.2 V.
The device charges the battery in three phases: conditioning, constant current, and constant voltage. Charge is terminated based on minimum current. An internal charge timer provides a backup safety for charge termination. The device automatically restarts the charge if the battery voltage falls below an internal threshold. The device automatically enters sleep mode when the ac adapter is removed. |
BQ24085Standalone 1-cell 0.75-A linear battery charger with charge enable input and power Good Indication | Development Boards, Kits, Programmers | 3 | Active | The bq2408x series are highly integrated Li-Ion and Li-Pol linear chargers, targeted at space-limited portable applications. The bq2408x series offers a variety of protection features and functional options, while still implementing a complete charging system in a small package. The battery is charged in three phases: conditioning, constant or thermally regulated current, and constant voltage. Charge is terminated based on minimum current. An internal programmable charge timer provides a backup protection feature for charge termination and is dynamically adjusted during the thermal regulation phase. The bq2408x automatically restarts the charge if the battery voltage falls below an internal threshold; sleep mode is set when the external input supply is removed. Multiple versions of this device family enable easy design of the bq2408x in cradle chargers or in the end equipment, while using low cost or high-end AC adapters.
The bq2408x series are highly integrated Li-Ion and Li-Pol linear chargers, targeted at space-limited portable applications. The bq2408x series offers a variety of protection features and functional options, while still implementing a complete charging system in a small package. The battery is charged in three phases: conditioning, constant or thermally regulated current, and constant voltage. Charge is terminated based on minimum current. An internal programmable charge timer provides a backup protection feature for charge termination and is dynamically adjusted during the thermal regulation phase. The bq2408x automatically restarts the charge if the battery voltage falls below an internal threshold; sleep mode is set when the external input supply is removed. Multiple versions of this device family enable easy design of the bq2408x in cradle chargers or in the end equipment, while using low cost or high-end AC adapters. |
| Integrated Circuits (ICs) | 3 | Active | |
BQ24087Standalone 1-cell 0.75-A linear battery charger with charge enable input | Evaluation and Demonstration Boards and Kits | 3 | Active | The bq2408x series are highly integrated Li-Ion and Li-Pol linear chargers, targeted at space-limited portable applications. The bq2408x series offers a variety of protection features and functional options, while still implementing a complete charging system in a small package. The battery is charged in three phases: conditioning, constant or thermally regulated current, and constant voltage. Charge is terminated based on minimum current. An internal programmable charge timer provides a backup protection feature for charge termination and is dynamically adjusted during the thermal regulation phase. The bq2408x automatically restarts the charge if the battery voltage falls below an internal threshold; sleep mode is set when the external input supply is removed. Multiple versions of this device family enable easy design of the bq2408x in cradle chargers or in the end equipment, while using low cost or high-end AC adapters.
The bq2408x series are highly integrated Li-Ion and Li-Pol linear chargers, targeted at space-limited portable applications. The bq2408x series offers a variety of protection features and functional options, while still implementing a complete charging system in a small package. The battery is charged in three phases: conditioning, constant or thermally regulated current, and constant voltage. Charge is terminated based on minimum current. An internal programmable charge timer provides a backup protection feature for charge termination and is dynamically adjusted during the thermal regulation phase. The bq2408x automatically restarts the charge if the battery voltage falls below an internal threshold; sleep mode is set when the external input supply is removed. Multiple versions of this device family enable easy design of the bq2408x in cradle chargers or in the end equipment, while using low cost or high-end AC adapters. |
| Battery Chargers | 3 | Active | |
BQ240901-cell, 1-A, Li-ion linear battery charger w/ 10kΩ NTC | Evaluation and Demonstration Boards and Kits | 3 | Active | The BQ2409x series of devices are highly integrated Li-ion and Li-Pol linear chargers devices targeted at space-limited portable applications. The devices operate from either a USB port or AC adapter. The high input voltage range with input overvoltage protection supports low-cost unregulated adapters.
The BQ2409x has a single power output that charges the battery. A system load can be placed in parallel with the battery as long as the average system load does not keep the battery from charging fully during the 10-hour safety timer.
The battery is charged in three phases: conditioning, constant current and constant voltage. In all charge phases, an internal control loop monitors the IC junction temperature and reduces the charge current if an internal temperature threshold is exceeded.
The charger power stage and charge current sense functions are fully integrated. The charger function has high accuracy current and voltage regulation loops, charge status display, and charge termination. The pre-charge current and termination current threshold are programmed via an external resistor. The fast charge current value is also programmable via an external resistor.
The BQ2409x series of devices are highly integrated Li-ion and Li-Pol linear chargers devices targeted at space-limited portable applications. The devices operate from either a USB port or AC adapter. The high input voltage range with input overvoltage protection supports low-cost unregulated adapters.
The BQ2409x has a single power output that charges the battery. A system load can be placed in parallel with the battery as long as the average system load does not keep the battery from charging fully during the 10-hour safety timer.
The battery is charged in three phases: conditioning, constant current and constant voltage. In all charge phases, an internal control loop monitors the IC junction temperature and reduces the charge current if an internal temperature threshold is exceeded.
The charger power stage and charge current sense functions are fully integrated. The charger function has high accuracy current and voltage regulation loops, charge status display, and charge termination. The pre-charge current and termination current threshold are programmed via an external resistor. The fast charge current value is also programmable via an external resistor. |